?
圖 3

實用專利
一種環保煙氣脫硫裝置
日期:2020-09-14 15:07瀏覽次數:
說 明 書 摘 要
本實用新型提供一種環保煙氣脫硫裝置,涉及煙氣脫硫領域,一種環保煙氣脫硫裝置,包括底座,底座表面的一側固定安裝有過濾箱,所述過濾箱右側表面的頂部連通有通氣管,通氣管的一端連通有處理箱,所述過濾箱的頂部設置有箱蓋,過濾箱內壁的兩側之間固定連接有過濾網,所述過濾箱左側表面固定連接有固定板,固定板的表面設置有清掃裝置,所述箱蓋的底部設置有吸附裝置。本實用新型通過使用清掃裝置可以方便過濾網在工作時進行清掃,可以防止過濾網長時間的工作造成過濾網堵塞的現象,使用吸附裝置可以對第一過后的煙氣進行第二吸附,可以減少煙氣內部的細小可以,使用噴淋裝置能過對過濾箱內部進行除塵,可以方便后期對過濾箱進行清掃。

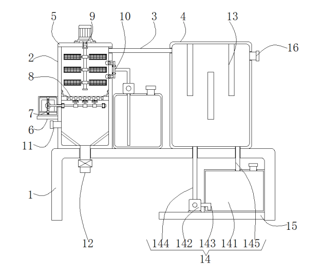
1.一種環保煙氣脫硫裝置,其特征在于:包括底座(1),所述底座(1)表面的一側固定安裝有過濾箱(2),所述過濾箱(2)右側表面的頂部連通有通氣管(3),所述通氣管(3)的一端連通有處理箱(4),所述過濾箱(2)的頂部設置有箱蓋(5),所述過濾箱(2)內壁的兩側之間固定連接有過濾網(8),所述過濾箱(2)左側表面固定連接有固定板(6),所述固定板(6)的表面設置有清掃裝置(7),所述清掃裝置(7)包括防護箱(71),所述防護箱(71)的內部固定安裝有第一電機(72),所述第一電機(72)輸出軸的一端通過連軸器固定連接有轉盤(73),所述轉盤(73)的一側固定連接有轉動板(74),所述防護箱(71)內壁的底部通過轉動軸轉動連接有移動板(75),所述移動板(75)的一側固定連接有移動桿(78),所述移動桿(78)的表面套設有固定環(79),所述固定環(79)的表面固定安裝有清掃刷(710),所述箱蓋(5)的底部設置有吸附裝置(9)。
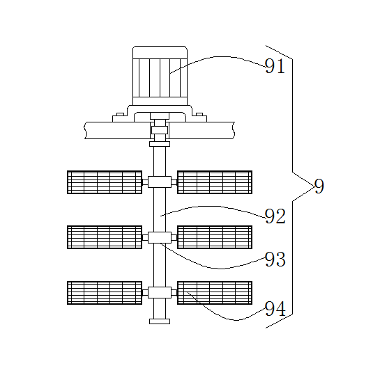
2.根據權利要求1所述的環保煙氣脫硫裝置,其特征在于:所述移動板(75)的表面開設有與所述轉動板(74)相適配的圓形槽(76),所述防護箱(71)內壁的頂部開設有與所述移動板(75)相適配的滑槽(77),所述吸附裝置(9)包括第二電機(91),所述第二電機(91)輸出軸的一端通過連軸器固定連接有轉動桿(92)。
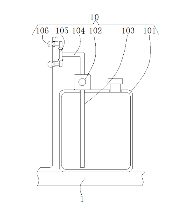
3.根據權利要求2所述的環保煙氣脫硫裝置,其特征在于:所述轉動桿(92)的表面套設有套環(93),所述套環(93)的兩側均通過連接塊固定連接有吸附板(94),所述底座(1)的表面且位于所述過濾箱(2)與所述處理箱(4)之間設置有噴淋裝置(10),所述噴淋裝置(10)包括水箱(101),所述水箱(101)的頂部固定安裝有第一水泵(102),所述第一水泵(102)輸入端連通有進水管(103)。
4.根據權利要求3所述的環保煙氣脫硫裝置,其特征在于:所述第一水泵(102)輸出端連通有L形出水管(104),所述L形出水管(104)的一端連通有輸水管(105),所述輸水管(105)表面的左側固定安裝有噴頭(106),所述過濾箱(2)的底部連通有出水管(12)。
5.根據權利要求1所述的環保煙氣脫硫裝置,其特征在于:所述過濾箱(2)的一側連通有進煙管(11),所述處理箱4內壁的背面固定安裝有分隔板(13),所述底座(1)底部的一側固定連接有支撐板(15),所述支撐板(15)的表面設置有循環裝置(14),所述循環裝置(14)包括箱體(141),所述支撐板(15)的表面且位于所述箱體(141)的一側固定安裝有第二水泵(142),所述第二水泵1(42)輸入端連通有進液管(143)。
6.根據權利要求5所述的環保煙氣脫硫裝置,其特征在于:所述第二水泵(142)的輸出端連通有連接管(144),所述箱體(141)的頂部連通有出液管(145),所述處理箱(4)左側表面的頂部連通有排煙管(16)。
2.根據權利要求1所述的環保煙氣脫硫裝置,其特征在于:所述移動板(75)的表面開設有與所述轉動板(74)相適配的圓形槽(76),所述防護箱(71)內壁的頂部開設有與所述移動板(75)相適配的滑槽(77),所述吸附裝置(9)包括第二電機(91),所述第二電機(91)輸出軸的一端通過連軸器固定連接有轉動桿(92)。
3.根據權利要求2所述的環保煙氣脫硫裝置,其特征在于:所述轉動桿(92)的表面套設有套環(93),所述套環(93)的兩側均通過連接塊固定連接有吸附板(94),所述底座(1)的表面且位于所述過濾箱(2)與所述處理箱(4)之間設置有噴淋裝置(10),所述噴淋裝置(10)包括水箱(101),所述水箱(101)的頂部固定安裝有第一水泵(102),所述第一水泵(102)輸入端連通有進水管(103)。
4.根據權利要求3所述的環保煙氣脫硫裝置,其特征在于:所述第一水泵(102)輸出端連通有L形出水管(104),所述L形出水管(104)的一端連通有輸水管(105),所述輸水管(105)表面的左側固定安裝有噴頭(106),所述過濾箱(2)的底部連通有出水管(12)。
5.根據權利要求1所述的環保煙氣脫硫裝置,其特征在于:所述過濾箱(2)的一側連通有進煙管(11),所述處理箱4內壁的背面固定安裝有分隔板(13),所述底座(1)底部的一側固定連接有支撐板(15),所述支撐板(15)的表面設置有循環裝置(14),所述循環裝置(14)包括箱體(141),所述支撐板(15)的表面且位于所述箱體(141)的一側固定安裝有第二水泵(142),所述第二水泵1(42)輸入端連通有進液管(143)。
6.根據權利要求5所述的環保煙氣脫硫裝置,其特征在于:所述第二水泵(142)的輸出端連通有連接管(144),所述箱體(141)的頂部連通有出液管(145),所述處理箱(4)左側表面的頂部連通有排煙管(16)。
一種環保煙氣脫硫裝置
技術領域
本實用新型涉及煙氣脫硫領域,尤其涉及一種環保煙氣脫硫裝置。
背景技術
脫硫裝置是指脫除原料中硫的裝置。
現有的煙氣的脫離裝置在工作時時間長而且排煙的效果不佳,并且現有的煙氣脫硫裝置在使用的過程中,其內部的過濾網為單個過濾網,容易發生過濾網堵塞的現象,且對煙氣脫硫的效果較差。
實用新型內容
本實用新型的目的在于提供一種環保煙氣脫硫裝置,以解決上述技術問題。
本實用新型為解決上述技術問題,采用以下技術方案來實現:一種環保煙氣脫硫裝置,包括底座,所述底座表面的一側固定安裝有過濾箱,所述過濾箱右側表面的頂部連通有通氣管,所述通氣管的一端連通有處理箱,所述過濾箱的頂部設置有箱蓋,所述過濾箱內壁的兩側之間固定連接有過濾網,所述過濾箱左側表面固定連接有固定板,所述固定板的表面設置有清掃裝置,所述清掃裝置包括防護箱,所述防護箱的內部固定安裝有第一電機,所述第一電機輸出軸的一端通過連軸器固定連接有轉盤,所述轉盤的一側固定連接有轉動板,所述防護箱內壁的底部通過轉動軸轉動連接有移動板,所述移動板的一側固定連接有移動桿,所述移動桿的表面套設有固定環,所述固定環的表面固定安裝有清掃刷,所述箱蓋的底部設置有吸附裝置。
進一步地,所述移動板的表面開設有與所述轉動板相適配的圓形槽,所述防護箱內壁的頂部開設有與所述移動板相適配的滑槽,所述吸附裝置包括第二電機,所述第二電機輸出軸的一端通過連軸器固定連接有轉動桿。
滑槽的使用可以方便移動板在指定的位置進行左右移動。
進一步地,所述轉動桿的表面套設有套環,所述套環的兩側均通過連接塊固定連接有吸附板,所述底座的表面且位于所述過濾箱與所述處理箱之間設置有噴淋裝置,所述噴淋裝置包括水箱,所述水箱的頂部固定安裝有第一水泵,所述第一水泵輸入端連通有進水管。
進一步地,所述第一水泵輸出端連通有L形出水管,所述L形出水管的一端連通有輸水管,所述輸水管表面的左側固定安裝有噴頭,所述過濾箱的底部連通有出水管。
進一步地,所述過濾箱的一側連通有進煙管,所述處理箱內壁的背面固定安裝有分隔板,所述底座底部的一側固定連接有支撐板,所述支撐板的表面設置有循環裝置,所述循環裝置包括箱體,所述支撐板的表面且位于所述箱體的一側固定安裝有第二水泵,所述第二水泵輸入端連通有進液管。
循環裝置的使用可以使脫離液體進行循環利用,可以防止脫硫液體的浪費,也減少了加工成本。
進一步地,所述第二水泵的輸出端連通有連接管,所述箱體的頂部連通有出液管,所述處理箱左側表面的頂部連通有排煙管。
本實用新型的有益效果是:
本實用新型通過使用清掃裝置可以方便過濾網在工作時進行清掃,可以防止過濾網長時間的工作造成過濾網堵塞的現象,使用吸附裝置可以對第一過后的煙氣進行第二吸附,可以減少煙氣內部的細小可以,使用噴淋裝置能過對過濾箱內部進行除塵,可以方便后期對過濾箱進行清掃,使用分隔板可以使過濾后的煙氣與處理箱內部的脫硫液體充分的接觸。
附圖說明
圖1為本實用新型的整體的結構示意圖;
圖2為本實用新型的清掃裝置的結構示意圖;
圖3為本實用新型的吸附裝置的結構示意圖;
圖4為本實用新型的噴淋裝置的結構示意圖;
圖5為本實用新型的外部的結構示意圖。
附圖標記:1-底座、2-過濾箱、3-通氣管、4-處理箱、5-箱蓋、6-固定板、7-清掃裝置、71-防護箱、72-第一電機、73-轉盤、74-轉動板、75-移動板、76-圓形槽、77-滑槽、78-移動桿、79-固定環、710-清掃刷、8-過濾網、9-吸附裝置、91-第二電機、92-轉動桿、93-套環、94-吸附板、10-噴淋裝置、101-水箱、102-第一水泵、103-進水管、104-L形出水管、105-輸水管、106-噴頭、11-進煙管、12-出水管、13-分隔板、14-循環裝置、141-箱體、142-第二水泵、143-進液管、144-連接管、145-出液管、15-支撐板、16-排煙管。
具體實施方式
為了使本實用新型實現的技術手段、創作特征、達成目的與功效易于明白了解,下面結合具體實施例和附圖,進一步闡述本實用新型,但下述實施例僅僅為本實用新型的優選實施例,并非全部。基于實施方式中的實施例,本領域技術人員在沒有做出創造性勞動的前提下所獲得其它實施例,都屬于本發明的保護范圍。
下面結合附圖描述本實用新型的具體實施例。
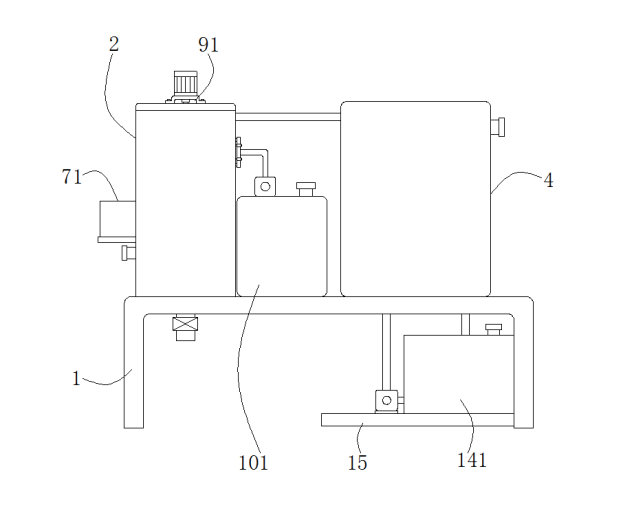
如圖1-5所示,一種環保煙氣脫硫裝置,包括底座1,所述底座1表面的一側固定安裝有過濾箱2,所述過濾箱2右側表面的頂部連通有通氣管3,所述通氣管3的一端連通有處理箱4,所述過濾箱2的頂部設置有箱蓋5,所述過濾箱2內壁的兩側之間固定連接有過濾網8,所述過濾箱2左側表面固定連接有固定板6,所述固定板6的表面設置有清掃裝置7,所述清掃裝置7包括防護箱71,所述防護箱71的內部固定安裝有第一電機72,所述第一電機72輸出軸的一端通過連軸器固定連接有轉盤73,所述轉盤73的一側固定連接有轉動板74,所述防護箱71內壁的底部通過轉動軸轉動連接有移動板75,所述移動板75的一側固定連接有移動桿78,所述移動桿78的表面套設有固定環79,所述固定環79的表面固定安裝有清掃刷710,所述箱蓋5的底部設置有吸附裝置9。
過濾網8通過兩個固定扣與過濾箱2內壁的兩側固定連接,移動桿78的一端貫穿防護箱71內壁的一側且延伸至過濾箱2的內部并且移動桿78通過兩個連接扣與過濾箱2內壁的背面進行固定連接,在移動桿78的一端固定連接有擋板,在轉動板74表面的一側 固定連接有固定塊,固定塊的形狀與圓形槽76的形狀相適配,過濾箱2內壁底部的兩側均固定安裝有導流板,防護箱71內壁的兩側之間固定連接有墊板,第一電機72固定安裝在墊板的表面。
所述移動板75的表面開設有與所述轉動板74相適配的圓形槽76,所述防護箱71內壁的頂部開設有與所述移動板74相適配的滑槽77,所述吸附裝置9包括第二電機91,所述第二電機91輸出軸的一端通過連軸器固定連接有轉動桿92。
第二電機91通過螺栓與箱蓋5的表面進行螺紋連接,第二電機91輸出軸貫穿箱蓋5的表面且延伸至箱蓋5的內部。
所述轉動桿92的表面套設有套環93,所述套環93的兩側均通過連接塊固定連接有吸附板94,所述底座1的表面且位于所述過濾箱2與所述處理箱4之間設置有噴淋裝置10,所述噴淋裝置10包括水箱101,所述水箱101的頂部固定安裝有第一水泵102,所述第一水泵102輸入端連通有進水管103。
在轉動桿92的表面從上至下依次套設有多個套環93,每個套環93的兩側分別通過連接塊固定連接有吸附板94,水箱101的頂部連通有注水管。
所述第一水泵102輸出端連通有L形出水管104,所述L形出水管104的一端連通有輸水管105,所述輸水管105表面的左側固定安裝有噴頭106,所述過濾箱2的底部連通有出水管12。
輸水管105也通過連接扣與過濾箱2表面進行過濾,噴頭106與過濾箱2的連接處進行橡膠密封,出水管12的一端設置有閥門,出水管12的一端貫穿底座1的表面且延伸至底座1的底部。
所述過濾箱2的一側連通有進煙管11,所述處理箱4內壁的背面固定安裝有分隔板13,所述底座1底部的一側固定連接有支撐板15,所述支撐板15的表面設置有循環裝置14,所述循環裝置14包括箱體141,所述支撐板15的表面且位于所述箱體141的一側固定安裝有第二水泵142,所述第二水泵142輸入端連通有進液管143。
所述第二水泵142的輸出端連通有連接管144,所述箱體141的頂部連通有出液管145,所述處理箱4左側表面的頂部連通有排煙管16。
連接管144的一端貫穿底座1內壁的底部且延伸至處理箱4的內部,出液管145的一端貫穿底座1的表面且延伸至底座1的底部。
工作原理:操作者首先將水箱101內部注滿清水,當水箱101注滿清水后,操作者將過濾箱2一側的進煙管11與外界的排煙源進行連接,當連接好進煙管11后煙氣通過過濾箱2底部的過濾網8進行過濾,當煙氣經過過濾網8時啟動第一電機72,使第一電機72通過轉盤73帶動轉動板74在移動板75內部的圓形槽76的內部進行轉動,當轉動板74在圓形槽76的內部轉動時帶動移動板75在防護箱71的內部左右移動,當移動板75移動時通過移動桿78和固定環79帶動清掃刷710對過濾網8進行清掃。
當煙氣通過過濾網8后啟動第一水泵102將水箱101內部的清水通過進水管103和L形出水管104將清水帶入輸水管105的內部,當清水流動至輸水管105的內部后通過噴頭106將清水噴灑至過濾箱2的內部,當噴頭106將清水噴灑至過濾箱2的內部后,啟動第二電機91帶動轉動桿92進行轉動,當轉動桿92轉動時帶動套環93進行轉動,當套環93轉動時通過連接塊帶動吸附板94在過濾箱2的內部進行轉動對過濾箱2內部的煙氣進行吸附。
當過濾箱2內部的煙氣通過過濾和吸附后再通過通氣管3進行煙氣送入處理箱4的內部,當煙氣進入處理箱4的內部后,啟動第二水泵142將箱體141內部的脫硫液體通過進液管143和連接管144進行脫離液體送至處理箱4的內部,當處理箱4的內部注有脫硫液體后通過處理箱4內部的分隔板13使煙氣充分的與處理箱4內壁底部的脫硫液體充分的接觸,最后經過脫硫的煙氣通過排煙管16進行排放即可。
在本實用新型中,除非另有明確的規定和限定,第一特征在第二特征之 “上”或之“下”可以包括第一和第二特征直接接觸,也可以包括第一和第二特征不是直接接觸而是通過它們之間的另外的特征接觸。而且,第一特征在第二特征“之上”、“上方”和“上面”包括第一特征在第二特征正上方和斜上方,或僅僅表示第一特征水平高度高于第二特征。第一特征在第二特征“之下”、“下方”和“下面”包括第一特征在第二特征正下方和斜下方,或僅僅表示第一特征水平高度小于第二特征。
以上顯示和描述了本實用新型的基本原理、主要特征和本實用新型的優點。本行業的技術人員應該了解,本實用新型不受上述實施例的限制,上述實施例和說明書中描述的僅為本實用新型的優選例,并不用來限制本實用新型,在不脫離本實用新型精神和范圍的前提下,本實用新型還會有各種變化和改進,這些變化和改進都落入要求保護的本實用新型范圍內。本實用新型要求保護范圍由所附的權利要求書及其等效物界定。
技術領域
本實用新型涉及煙氣脫硫領域,尤其涉及一種環保煙氣脫硫裝置。
背景技術
脫硫裝置是指脫除原料中硫的裝置。
現有的煙氣的脫離裝置在工作時時間長而且排煙的效果不佳,并且現有的煙氣脫硫裝置在使用的過程中,其內部的過濾網為單個過濾網,容易發生過濾網堵塞的現象,且對煙氣脫硫的效果較差。
實用新型內容
本實用新型的目的在于提供一種環保煙氣脫硫裝置,以解決上述技術問題。
本實用新型為解決上述技術問題,采用以下技術方案來實現:一種環保煙氣脫硫裝置,包括底座,所述底座表面的一側固定安裝有過濾箱,所述過濾箱右側表面的頂部連通有通氣管,所述通氣管的一端連通有處理箱,所述過濾箱的頂部設置有箱蓋,所述過濾箱內壁的兩側之間固定連接有過濾網,所述過濾箱左側表面固定連接有固定板,所述固定板的表面設置有清掃裝置,所述清掃裝置包括防護箱,所述防護箱的內部固定安裝有第一電機,所述第一電機輸出軸的一端通過連軸器固定連接有轉盤,所述轉盤的一側固定連接有轉動板,所述防護箱內壁的底部通過轉動軸轉動連接有移動板,所述移動板的一側固定連接有移動桿,所述移動桿的表面套設有固定環,所述固定環的表面固定安裝有清掃刷,所述箱蓋的底部設置有吸附裝置。
進一步地,所述移動板的表面開設有與所述轉動板相適配的圓形槽,所述防護箱內壁的頂部開設有與所述移動板相適配的滑槽,所述吸附裝置包括第二電機,所述第二電機輸出軸的一端通過連軸器固定連接有轉動桿。
滑槽的使用可以方便移動板在指定的位置進行左右移動。
進一步地,所述轉動桿的表面套設有套環,所述套環的兩側均通過連接塊固定連接有吸附板,所述底座的表面且位于所述過濾箱與所述處理箱之間設置有噴淋裝置,所述噴淋裝置包括水箱,所述水箱的頂部固定安裝有第一水泵,所述第一水泵輸入端連通有進水管。
進一步地,所述第一水泵輸出端連通有L形出水管,所述L形出水管的一端連通有輸水管,所述輸水管表面的左側固定安裝有噴頭,所述過濾箱的底部連通有出水管。
進一步地,所述過濾箱的一側連通有進煙管,所述處理箱內壁的背面固定安裝有分隔板,所述底座底部的一側固定連接有支撐板,所述支撐板的表面設置有循環裝置,所述循環裝置包括箱體,所述支撐板的表面且位于所述箱體的一側固定安裝有第二水泵,所述第二水泵輸入端連通有進液管。
循環裝置的使用可以使脫離液體進行循環利用,可以防止脫硫液體的浪費,也減少了加工成本。
進一步地,所述第二水泵的輸出端連通有連接管,所述箱體的頂部連通有出液管,所述處理箱左側表面的頂部連通有排煙管。
本實用新型的有益效果是:
本實用新型通過使用清掃裝置可以方便過濾網在工作時進行清掃,可以防止過濾網長時間的工作造成過濾網堵塞的現象,使用吸附裝置可以對第一過后的煙氣進行第二吸附,可以減少煙氣內部的細小可以,使用噴淋裝置能過對過濾箱內部進行除塵,可以方便后期對過濾箱進行清掃,使用分隔板可以使過濾后的煙氣與處理箱內部的脫硫液體充分的接觸。
附圖說明
圖1為本實用新型的整體的結構示意圖;
圖2為本實用新型的清掃裝置的結構示意圖;
圖3為本實用新型的吸附裝置的結構示意圖;
圖4為本實用新型的噴淋裝置的結構示意圖;
圖5為本實用新型的外部的結構示意圖。
附圖標記:1-底座、2-過濾箱、3-通氣管、4-處理箱、5-箱蓋、6-固定板、7-清掃裝置、71-防護箱、72-第一電機、73-轉盤、74-轉動板、75-移動板、76-圓形槽、77-滑槽、78-移動桿、79-固定環、710-清掃刷、8-過濾網、9-吸附裝置、91-第二電機、92-轉動桿、93-套環、94-吸附板、10-噴淋裝置、101-水箱、102-第一水泵、103-進水管、104-L形出水管、105-輸水管、106-噴頭、11-進煙管、12-出水管、13-分隔板、14-循環裝置、141-箱體、142-第二水泵、143-進液管、144-連接管、145-出液管、15-支撐板、16-排煙管。
具體實施方式
為了使本實用新型實現的技術手段、創作特征、達成目的與功效易于明白了解,下面結合具體實施例和附圖,進一步闡述本實用新型,但下述實施例僅僅為本實用新型的優選實施例,并非全部。基于實施方式中的實施例,本領域技術人員在沒有做出創造性勞動的前提下所獲得其它實施例,都屬于本發明的保護范圍。
下面結合附圖描述本實用新型的具體實施例。
如圖1-5所示,一種環保煙氣脫硫裝置,包括底座1,所述底座1表面的一側固定安裝有過濾箱2,所述過濾箱2右側表面的頂部連通有通氣管3,所述通氣管3的一端連通有處理箱4,所述過濾箱2的頂部設置有箱蓋5,所述過濾箱2內壁的兩側之間固定連接有過濾網8,所述過濾箱2左側表面固定連接有固定板6,所述固定板6的表面設置有清掃裝置7,所述清掃裝置7包括防護箱71,所述防護箱71的內部固定安裝有第一電機72,所述第一電機72輸出軸的一端通過連軸器固定連接有轉盤73,所述轉盤73的一側固定連接有轉動板74,所述防護箱71內壁的底部通過轉動軸轉動連接有移動板75,所述移動板75的一側固定連接有移動桿78,所述移動桿78的表面套設有固定環79,所述固定環79的表面固定安裝有清掃刷710,所述箱蓋5的底部設置有吸附裝置9。
過濾網8通過兩個固定扣與過濾箱2內壁的兩側固定連接,移動桿78的一端貫穿防護箱71內壁的一側且延伸至過濾箱2的內部并且移動桿78通過兩個連接扣與過濾箱2內壁的背面進行固定連接,在移動桿78的一端固定連接有擋板,在轉動板74表面的一側 固定連接有固定塊,固定塊的形狀與圓形槽76的形狀相適配,過濾箱2內壁底部的兩側均固定安裝有導流板,防護箱71內壁的兩側之間固定連接有墊板,第一電機72固定安裝在墊板的表面。
所述移動板75的表面開設有與所述轉動板74相適配的圓形槽76,所述防護箱71內壁的頂部開設有與所述移動板74相適配的滑槽77,所述吸附裝置9包括第二電機91,所述第二電機91輸出軸的一端通過連軸器固定連接有轉動桿92。
第二電機91通過螺栓與箱蓋5的表面進行螺紋連接,第二電機91輸出軸貫穿箱蓋5的表面且延伸至箱蓋5的內部。
所述轉動桿92的表面套設有套環93,所述套環93的兩側均通過連接塊固定連接有吸附板94,所述底座1的表面且位于所述過濾箱2與所述處理箱4之間設置有噴淋裝置10,所述噴淋裝置10包括水箱101,所述水箱101的頂部固定安裝有第一水泵102,所述第一水泵102輸入端連通有進水管103。
在轉動桿92的表面從上至下依次套設有多個套環93,每個套環93的兩側分別通過連接塊固定連接有吸附板94,水箱101的頂部連通有注水管。
所述第一水泵102輸出端連通有L形出水管104,所述L形出水管104的一端連通有輸水管105,所述輸水管105表面的左側固定安裝有噴頭106,所述過濾箱2的底部連通有出水管12。
輸水管105也通過連接扣與過濾箱2表面進行過濾,噴頭106與過濾箱2的連接處進行橡膠密封,出水管12的一端設置有閥門,出水管12的一端貫穿底座1的表面且延伸至底座1的底部。
所述過濾箱2的一側連通有進煙管11,所述處理箱4內壁的背面固定安裝有分隔板13,所述底座1底部的一側固定連接有支撐板15,所述支撐板15的表面設置有循環裝置14,所述循環裝置14包括箱體141,所述支撐板15的表面且位于所述箱體141的一側固定安裝有第二水泵142,所述第二水泵142輸入端連通有進液管143。
所述第二水泵142的輸出端連通有連接管144,所述箱體141的頂部連通有出液管145,所述處理箱4左側表面的頂部連通有排煙管16。
連接管144的一端貫穿底座1內壁的底部且延伸至處理箱4的內部,出液管145的一端貫穿底座1的表面且延伸至底座1的底部。
工作原理:操作者首先將水箱101內部注滿清水,當水箱101注滿清水后,操作者將過濾箱2一側的進煙管11與外界的排煙源進行連接,當連接好進煙管11后煙氣通過過濾箱2底部的過濾網8進行過濾,當煙氣經過過濾網8時啟動第一電機72,使第一電機72通過轉盤73帶動轉動板74在移動板75內部的圓形槽76的內部進行轉動,當轉動板74在圓形槽76的內部轉動時帶動移動板75在防護箱71的內部左右移動,當移動板75移動時通過移動桿78和固定環79帶動清掃刷710對過濾網8進行清掃。
當煙氣通過過濾網8后啟動第一水泵102將水箱101內部的清水通過進水管103和L形出水管104將清水帶入輸水管105的內部,當清水流動至輸水管105的內部后通過噴頭106將清水噴灑至過濾箱2的內部,當噴頭106將清水噴灑至過濾箱2的內部后,啟動第二電機91帶動轉動桿92進行轉動,當轉動桿92轉動時帶動套環93進行轉動,當套環93轉動時通過連接塊帶動吸附板94在過濾箱2的內部進行轉動對過濾箱2內部的煙氣進行吸附。
當過濾箱2內部的煙氣通過過濾和吸附后再通過通氣管3進行煙氣送入處理箱4的內部,當煙氣進入處理箱4的內部后,啟動第二水泵142將箱體141內部的脫硫液體通過進液管143和連接管144進行脫離液體送至處理箱4的內部,當處理箱4的內部注有脫硫液體后通過處理箱4內部的分隔板13使煙氣充分的與處理箱4內壁底部的脫硫液體充分的接觸,最后經過脫硫的煙氣通過排煙管16進行排放即可。
在本實用新型中,除非另有明確的規定和限定,第一特征在第二特征之 “上”或之“下”可以包括第一和第二特征直接接觸,也可以包括第一和第二特征不是直接接觸而是通過它們之間的另外的特征接觸。而且,第一特征在第二特征“之上”、“上方”和“上面”包括第一特征在第二特征正上方和斜上方,或僅僅表示第一特征水平高度高于第二特征。第一特征在第二特征“之下”、“下方”和“下面”包括第一特征在第二特征正下方和斜下方,或僅僅表示第一特征水平高度小于第二特征。
以上顯示和描述了本實用新型的基本原理、主要特征和本實用新型的優點。本行業的技術人員應該了解,本實用新型不受上述實施例的限制,上述實施例和說明書中描述的僅為本實用新型的優選例,并不用來限制本實用新型,在不脫離本實用新型精神和范圍的前提下,本實用新型還會有各種變化和改進,這些變化和改進都落入要求保護的本實用新型范圍內。本實用新型要求保護范圍由所附的權利要求書及其等效物界定。

圖 1

圖 2

圖 3

圖 4

圖 5



